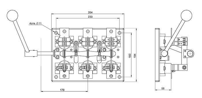
Рубильник РБ 31 100А
Рубильники РБ 100А являют собой трехполюсные разъединители исполнения открытого с передним присоединением проводников.
Предназначаются для пропуска тока номинального и отключения без нагрузки электроцепей постоянного и переменного тока.
Данные рубильники классифицируются по величине тока номинального и виду привода.
Преимущества:
- Высокое качество изготовления деталей и узлов;
- Применение электротехнической меди;
- Покрытие гальваническое контактов оловом;
- Простота монтажа;
- Высокая надежность в эксплуатации;

Технические характеристики
- Страна производитель – Россия;
- Производство – г. Челябинск, ООО Завод «Электроконтактор»;
- Тип товара – рубильник/разъединитель;
- Силовых полюсов количество – 3 полюса;
- Ток номинальный – 100А;
- Частота тока – 50/60Гц;
- Род тока – переменный;
- Напряжение тока переменного – 660В;
- Напряжение тока постоянного – 440В;
- Крепление – на винты;
- Внешних проводников присоединение – переднее;
- Напряжение изоляции – 660В;
- Защита по IP – 00;
- Условный ток КЗ – 3кА;
- Установки способ – с креплением на панели стационарный;
- Наличие дополнительного оборудования – отсутствует;
- Расположение рукоятки – правое;
- Рабочие температуры – от +40 до -60С;
- Промежуточный монтаж – не подходит;
- Износостойкость механическая – 2500 циклов;
- Встроенный моторный привод – отсутствует;
- Категория размещения – У3;
- Установка в распределительный щит – подходит;
- Элемент управления – рычажковый;
- Как сервисный выключатель – подходит;
- Как устройство аварийной остановки – пригоден;
- Для фронтального монтажа – подходит;
- Рукоятки исполнение – несъемная;
- Рукоятка – смещенная боковая;












